锅炉脱硝氨逃逸在线监测分析仪系统|脱硫脱硝设备

     跟党走启新程尊敬的【锅炉脱硝氨逃逸在线监测分析仪系统|脱硫脱硝设备】的客户您好,有缘朋友能在茫茫的信息中找到我们!中威人为客户提供有价值的锅炉脱硝氨逃逸在线监测分析仪系统|脱硫脱硝设备信息,帮助您做出正确的选择!

一、产品概述(脱硝激光氨逃逸在线监测系统(高温抽取激光))

     脱硝氨逃逸一体化在线监测系统(DST-1100型)包括预处理系统、气体分析仪和数据处理与显示三大部分。本系统取样方式为在位式高温伴热抽取。本系统基本原理是基于紫外差分吸收光谱(DOAS)技术及可调谐半导体激光吸收光谱(TDLAS)技术;紫外差分吸收光谱技术原理为,同种气体在不同光谱波段有不同的吸收,不同气体在同一光谱波段的吸收叠加作用,通过对连续光谱做算法分析,可同时测量多种气体,有效避免各组分相互干扰;激光光谱气体分析技术已经广泛应用到对于灵敏度、响应时间、背景气体免干扰等有较高要求的各种气体监测领域。

   郑州中威环保设备有限公司生产的脱硝氨逃逸一体化在线监测系统耐用且易于安装,特别适用于众多环保及工业过程气体排放监测,包括燃煤发电厂、铝厂、钢铁厂、冶炼厂、垃圾发电站、水泥厂和化工厂等。

二、氨逃逸形成及危害

2.1 氨逃逸的形成

      在大规模燃烧矿物燃料的领域,例如燃煤发电厂,都安装了前燃(pre-combustion)或后燃(post combustion)NOX 控制技术的脱硝装置,后燃NOX 控制技术可以是选择性催化还原法(SCR) 也可以是选择性非催化还原法(SNCR),但是无论应用哪种方法,基本原理都是一样的,即都是通过往反应器内注入氨与氮氧化物发生反应,产生水和N2。注入的氨可以直接以NH3 的形式,也可以先通过尿素分解释放NH3 再注入的形式,无论何种形式,控制好氨的注入总量和氨在反应区的空间分布便可以降低NOX 排放。

      氨注入的过少,就会降低还原转化效率,氨注入的过量,不但不能减少NOX 排放,反而因为过量的氨导致NH3逃逸出反应区,逃逸的NH3会与工艺流程中产生的硫酸盐发生反应生成硫酸铵盐,且主要都是重硫酸铵盐。铵盐会在锅炉尾部烟道下游固体部件表面上沉淀,例如沉淀在空气预热器扇面上,会造成严重的设备腐蚀,并因此带来昂贵的维护费用。在反应区注入的氨分布情况与NO和NO2 的分布不匹配时也会出现氨逃逸现象,高氨量逃逸的情况伴随着NOX 转化效率降低是一种非常糟糕的现象和很严重的问题,详情欢迎致电(微信同步):15713691937。

 2.2氨逃逸的危害

(1)逃逸掉的氨气造成资金的浪费,环境污染;

(2)氨逃逸将腐蚀催化剂模块,造成催化剂失活(即失效)和堵塞,大大缩短催化剂寿命;

(3)逃逸的氨气,会与空气中的SO3生成硫酸氨盐(具有腐蚀性和粘结性)使位于脱销下游的空预器蓄热原件堵塞与腐蚀;

(4)过量的逃逸氨会被飞灰吸收,导致加气块(灰砖)无法销售;

三、规格与技术参数

 指标

测量范围

0-10.0ppm,0-50.0ppm 可根据用户需求设定

响应时间

<20s

线性误差

<1%F.S

零点漂移

可忽略

重复性

1%F.S

标定

出厂时已标定,无需定期标定

输入和输出信号

模拟量输出

4-20mA电流环,750ΩMax,隔离

报警输出

浓度超限、温度异常、系统故障均报警

继电器输出

2路(可扩展),触点负载24V,2A

通讯接口

RS485,双端隔离

工作条件

环境温度

(-20)~50℃

保护等级

IP54

工作电压

200V-240VAC,50Hz

电源功耗

≤3000W

预热时间

1小时

伴热温度

180℃~240℃

 

采样流量

2~20L/min(可根据用户需求定制)

尺寸

机柜

1000×1200×600mm(默认尺寸)

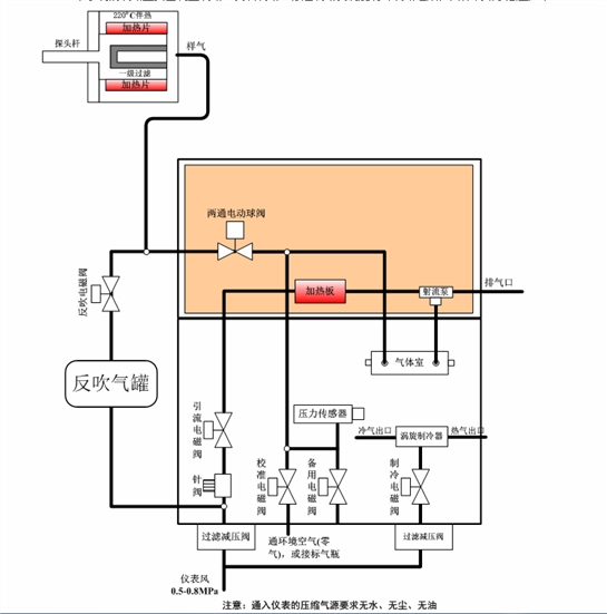
四、氨逃逸系统流路简介 本系统的流路主要由测量流路、反吹流路、标定流路及涡旋制冷流路组成,具体流路示意图如下:

系统进入测量状态后,电动执行机构带动两通球阀切换到采样气路,在引流泵的作用下,被测气体经由探头杆、两通球阀、二级过滤器进入NH3模块,NH3模块利用吸收技术(TDLAS)对气体进行分析,NH3的浓度(高温热湿法)。

 系统定时会进入校准状态进行自动调零,此时两通球阀切换到校准气路,校准电磁阀打开,在引流泵的作用下,环境空气经过滤器、校准电磁阀后进入气体室,对气体室中残留的被测气体进行吹扫,吹扫干净后,对NH3进行一次调零;系统定时会进入反吹状态对采样探头进行反吹,此时两通球阀切换到反吹气路,反吹电磁阀打开,系统自动控制反吹电磁阀开或关,实现对探头过滤器的反吹。

五、氨逃逸系统取样及机箱

取样探头

  装置是具有电加热伴热功能,能自行加热并实施温控的采样装置。该装置适用于高温、高粉尘浓度的SCR/SNCR装置入口和出口样气的连续采集。示意图如下:

结构:装置由取样管、探头法兰、取样法兰管、滤芯、反吹气罐、反吹电磁阀、探头保温罩等组成。

机箱规格:

本系统集成于机箱,具体尺寸如下图:

     富强民主彰显大国精神,虔诚匠心铸就中威品牌!以上文字描述客户朋友还有什么不太清楚的地方可以致电中威锅炉脱硝氨逃逸在线监测分析仪系统|脱硫脱硝设备技术服务电话:【13849187223】,直接沟通,获取新信息,做出正确的选择!

返回顶部